傳統的信息技術產品和音視頻產品之前的界限越來越模糊,隨著科技的發展,許多電子產品兼具信息技術和音視頻等多重功能,如何選擇EMC測試標準成為這類設備認證重的難題,多媒體設備的概念應運而生。
典型的信息技術設備,多媒體設備舉例如下:
Ø 信息技術設備:
移動硬盤/CD/DVD ROM 電磁兼容
計算機/顯示器/機箱/鼠標/鍵盤/主板 電磁兼容
數碼相機/數碼攝像機 電磁兼容
計價器/讀卡器 電磁兼容
辦公設備/掃描儀/投影儀/打印機/復印機 電磁兼容
傳真機/電話/ /MODEM/通訊終端 電磁兼容
數據處理設備/辦公設備/電子商務設備 電磁兼容
網關/路由器等網絡設備 電磁兼容
Ø 多媒體設備:
多媒體網絡中控、音頻設備、娛樂燈光控制設備、廣播接收設備、投影機、幕布、電子白板、音響系統、智能講臺、黑板、話筒、電腦(可選項)、電視、液晶教學一體機、互動大屏、攝像頭、掃描儀、觸摸屏、數字相機、打印機等多種設備
電磁兼容 通用標準
抗擾類
GB/T 17799.1 居住、商業和輕工業環境中的抗擾度試驗
GB/T 17799.2 工業環境中的抗擾度試驗
IEC 61000-6-1 Immunity standard for residential, commercial and light-industrial environments
IEC 61000-6-2 Immunity Standard For Industrial Environments
騷擾類(發射)
GB/T 17799.3 居住、商業和輕工業環境中的發射標準
GB/T 17799.4 工業環境中的發射標準
IEC 61000-3-2 IEC 61000-3-12 GB 17625.1 GB/T 17625.8諧波電流 發射限值
IEC 61000-3-3 IEC 61000-3-11 GB 17625.2 GB/T 17625.7電壓閃爍 電壓變化、電壓波動和閃爍限值
IEC 61000-6-3 Emission standard for equipment in residential environments
IEC 61000-6-4 Emission standard for industrial environments
電磁兼容 產品標準
CISPR 32 Electromagnetic compatibility of multimedia equipment –Emission requirements
GB/T 9254 信息技術設備的無線電騷擾限值和測量方法
GB/T 13837 聲音和電視廣播接收機及有關設備無線電騷擾特性限值和測量方法
CISPR 35 Electromagnetic compatibility of multimedia equipment – Immunity
GB/T 9383 聲音和電視廣播接收機及有關設備抗擾度限制和測量方法
GB/T 17618 信息技術設備抗擾度限值和測量方法
EN 55103-1 - Product family standard for audio, video, audio-visual and entertainment lighting control apparatus for professional use - Part 1: Emissions
EN 55103-2 - Product family standard for audio, video, audio-visual and entertainment lighting control apparatus for professional use - Part 2: Immunity
CISPR 20 Sound and television broadcast receivers and associated equipment - Immunity characteristics - Limits and methods of measurement
CISPR 24 Information technology equipment - Immunity characteristics – Limit sand methods of measurement
電磁兼容測試儀器設備和附件: 通用測試項目
抗擾類
1.靜電放電抗擾度 IEC 61000-4-2 GB/T 17626.2
2.射頻電磁場輻射抗擾度 IEC 61000-4-3 GB/T 17626.3 IEC 61000-4-20 IEC 61000-4-21
3.電快速瞬變脈沖群抗擾度 IEC 61000-4-4 GB/T 17626.4
4.雷擊浪涌(沖擊)抗擾度 IEC 61000-4-5 GB/T 17626.5
5.射頻場感應的傳導(CS,BCI )大電流注入抗擾度 IEC 61000-4-6 GB/T 17626.6
6.寬帶脈沖傳導騷擾 IEC 61000-4-6 GB/T 17626.6 GB/T 6113.102
7.工頻磁場抗擾度 IEC 61000-4-8 GB/T 17626.8
8.電壓暫降、短時中斷 IEC 61000-4-11 GB/T 17626.11
騷擾類(發射)
1.傳導騷擾 CISPR 14-1 CISPR 32 GB 4343.1 GB/13837 GB 9254 GB/T 6113.102 GB/T 6113.201
2.輻射騷擾 CISPR 14-1 GB 4343.1 CISPR 32 GB/13837 GB 9254 GB/T 6113.105 GB/T 6113.203
3.諧波電流與電壓波動,閃爍 GB/T17625.1 GB/T17625.2 GB/Z17625.3 GB/Z17625.6
電磁兼容測試儀器設備和附件,含專用測試項目
靜電放電抗擾度
靜電放電模擬器 靜電槍 靜電放電設備
測試環境周邊:
測試木桌:長1.6m×寬0.8m×高0.8m
水平耦合板: 長1.6m×寬0.8m×厚>1.0mm
垂直耦合板: 長0.5m×寬0.5m×厚>1.0mm
絕緣墊: > 長1.0m×寬0.8m×厚0.5mm
放電線纜:470Ω×2 兩頭端接
關鍵參數 Key parameter

放電電流上升時間0.7 ~ 1.0ns,計量時對測試人員、操作規程、示波器要求很高! |


射頻電磁場輻射抗擾度
全電波暗室 FAC
橫電磁波室 GTEM

全電波暗室 FAC 橫電磁波室 GTEM
射頻信號發生器 / 信號源
發射天線
功率計 / 功率探頭
功率放大器
電場探頭
射頻開關
音頻分析儀
屏蔽箱
音頻調理器
前置放大器
人工嘴/人工耳朵
自由場麥克風
匹配網絡
測試軟件
關鍵參數 Key parameter


場地均勻性對功率放大器、天線以及暗室尺寸提出了更高要求!

電快速瞬變脈沖群抗擾度
電快速脈沖群模擬器 脈沖群模擬器 脈沖群發生器 EFT BURST
容性耦合夾 容性耦合鉗
耦合去耦網絡 三相耦合去耦網絡
同軸衰減器 50Ω同軸衰減器 1000Ω同軸衰減器
測試環境周邊:
測試木桌:長1.6m×寬0.8m×高0.8m
水平耦合板: 長1.6m×寬0.8m×厚>1.0mm
絕緣墊: > 長0.5m×寬0.5m×高10cm
關鍵參數 Key parameter

單個脈沖上升時間和脈寬對計量人員、現場分布參數和校準器具要求很高! |

新標準要求CDN校準時多條耦合線纜同時注入EFT脈沖,對CDN結構設計和濾波電路帶來了挑戰! |


雷擊浪涌(沖擊)抗擾度
雷擊浪涌模擬器 浪涌發生器 雷擊發生器 過電壓模擬器 脈沖發生器 組合波浪涌 通信波浪涌
耦合去耦網絡 三相耦合去耦網絡 非屏蔽數據線耦合去耦網絡 非屏蔽不對稱數據線耦合去耦網絡 對稱數據線耦合去耦網絡
高壓差分電壓探頭 差分電壓探頭 電流探頭
測試環境周邊:
隔離變壓器
關鍵參數 Key parameter

電源端口CDN 針對大電流應用比較復雜,通常需要分段來滿足不同電流的計量參數。 對于新能源領域,大于200A的CDN設計開發帶來了挑戰! 逆變電源的浪涌測試容易損壞浪涌發生器主機,尤其是采用小型化之后的浪涌脈沖電路。 |



數據線浪涌CDN 難點是去耦部分,當要保證數據帶寬時,很難滿足浪涌的波形校準。 |





射頻場感應的傳導(CS,BCI )大電流注入抗擾度
射頻傳導抗擾度一體機 傳導抗擾度 CS BCI
CDN 耦合去耦網絡 三相耦合去耦網絡 非屏蔽數據線耦合去耦網絡 非屏蔽不對稱數據線耦合去耦網絡 對稱數據線耦合去耦網絡
電磁耦合夾 電磁耦合鉗
電流探頭 電流注入探頭
音頻分析儀
測試環境周邊:
測試木桌:長1.6m×寬0.8m×高0.8m
水平耦合板: 長1.6m×寬0.8m×厚>1.0mm
絕緣墊: > 長0.5m×寬0.5m×高10cm
關鍵參數 Key parameter
IEC 61000-4-6 Ed4.0 明確了對功率放大器飽和度的判斷,要求執行CDN校準過程中記錄功率放大器的前向功率,這就要求射頻傳導抗擾度測試系統帶定向耦合器以及至少兩通道以上的功率計。

CISPR 35規定的連續射頻感應射騷擾的電平圖示
寬帶脈沖傳導騷擾
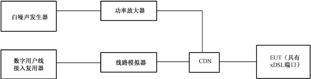
白噪聲發生器
功率放大器
耦合去耦網絡
射頻開關
輔助設備:數字用戶線接入復用器
線路模擬器
測試環境周邊:
測試木桌:長1.6m×寬0.8m×高0.8m
水平耦合板: 長1.6m×寬0.8m×厚>1.0mm
絕緣墊: > 長0.5m×寬0.5m×高10cm
關鍵參數 Key parameter
CISPR 35中增加了針對EUT具有xDSL端口的抗擾度測試項目,此試驗類似IEC 61000-4-6,通過耦合網絡將干擾信號注入到EUT的xDSL端口,不同的是本項試驗采用的是寬帶白噪聲測試信號。
寬帶脈沖傳導騷擾測試分為:重復測試和孤立測試。
1. 白噪聲發生器測試要求:白噪聲脈沖由長序列偽隨機近高斯白噪聲生成,長度應至少包含128k個采樣點;白噪聲需要進行脈沖調制,以脈沖的方式注入到CDN中;需要發生器在頻率范圍和幅頻特性上均要滿足CISPR 35的要求
2. 功率放大器和CDN的測試要求:功率放大器和CDN測試變化不超過3dB的頻率響應;CDN的LCL至少60dB,使用低LCL的CDN測試,滿足性能應視為滿足要求;功率放大器輸入輸出的信號峰值有效值≥6dB;應該使用寬帶峰值功率計或示波器確認波形滿足標準要求;功放需要保證干擾信號的線性度。

測試示意圖

寬帶脈沖噪聲騷擾的重復測試

寬帶脈沖噪聲騷擾的重復測試曲線
測試要求:對于重復脈沖試驗,對每個試驗端口應測試至少2min的騷擾。

寬帶脈沖噪聲騷擾的孤立測試

寬帶脈沖噪聲騷擾的孤立測試曲線
測試要求:對于孤立脈沖試驗,至少試駕5個孤立脈沖,各脈沖之間至少間隔60s。
工頻磁場抗擾度
工頻磁場發生器 磁場發生器 磁場線圈 脈沖磁場 阻尼振蕩波磁場


關鍵參數 Key parameter
工頻的磁場強度主要由流過線圈的電流大小決定的,整套測試系統如何準確的復現磁場數據尤其重要。
電壓暫降、短時中斷和電壓變化抗擾度電壓故障模擬器
電壓跌落測試儀 電壓中斷 電壓暫降 電壓變化
交流移相器
直流跌落源
關鍵參數 Key parameter
電壓暫降和短時中斷模擬器有幾個關鍵參數值得關注:
1.電壓上升時間tr和下降時間tf: 1μs ~ 5μs @ 100Ω純阻
2.過沖/欠沖: <5%UT
3.三相負載電壓暫降相-相模式下要求相位偏移 Phase shift
4.附錄A中要求整套測試系統滿足沖擊電流的負荷(至少>500A)
電壓變化的關鍵參數值得關注:
1.電壓降低時間td要求是突變,相對于ms為周期的正弦波”突變”一般理解是μs級
2.電壓緩慢上升時間ti:要求是25/30個正弦波周期,也即ms級別,并且在過零點處調整電壓
以上新標準提出的幾個關鍵技術參數導致采用傳統技術的發生器變成了預兼容測試系統,例如三相交流調壓器不能作為移相器 使用;帶馬達控制的
自耦變壓器作為電壓變化的發生器滿足不了突變和過零點調壓;采用程控電源作為調壓源不滿足附錄A對試驗沖擊電流的要求。




EMI 發射測量系統
Ø 輻射發射
l 輻射騷擾需要在開闊場或電波暗室進行30MHz以上的輻射發射測試。
l EUT放置在規定的高度并且模擬正常工作情況下來布置;天線按規定的距離放置;在水平內或者垂直旋轉轉臺并記錄最大位置,再調節天線高度,使直射波和地面反射板波接近或者達到相同疊加,找出 最大的騷擾值。
l 測試距離:是指EUT的最邊沿與天線的參考點的距離
l 天線高度:天線距離地面的高度在規定的范圍內變化,以便獲得直射波和反射波同相位時會出現的最大讀數,一般天線高度最好在1-4m之間變化
l 測試頻率:一般要求是30MHz-6GHz

測試距離示意圖

臺式EUT測試布局示意圖

落地式EUT測試布局示意圖

現場側視圖



測試限值
測試設備典型配置:
測量接收機
測量天線(低頻天線:30M-1G)&(高頻天線:1G-6G)
前置放大器
共模吸收鉗/VHF-LISN
EMI測試軟件
Ø 傳導發射
l 傳導發射電源端測試,產品和限值不一樣,但是測試方法基本一致,均是由人工電源網絡(LISN)和測試接收組成。
l 傳導發射電源端測試,一般使用(50uH+5Ω)//50Ω或者50uH//50Ω的V型人工電源網絡。
l 為了保護測試接收機避免瞬態脈沖的損壞,一般在接收機和人工電源網絡之間加脈沖限幅器。
l 測試EUT電流過大(大于400A)或者無法使用LISN測試時,可以使用高阻抗電壓探頭測試。
l 電信端傳導共模騷擾測試:電話線,以太網等非屏蔽平衡對線可用線性阻抗穩定網絡測試;對于4對以上平衡對線或者平衡電纜,復雜電線系統,電子電路的測試,需要使用電流探頭和高阻抗電壓探頭進行測試。
臺式EUT測試布局示意圖

落地式EUT測試布局示意圖

現場圖

測試限值
測試設備典型配置:
測量接收機
人工電源網絡
脈沖限幅器
線性阻抗穩定網絡
電流探頭
電壓探頭
EMI測試軟件
